摘要:城市轨道交通可以填补市民出行方式的空缺,它的运行需要有持续的电能提供支持。为了给轨道交通营造稳定的运行环境,迫切需要建立相应的电能管理系统,以此实现高质量的电能供给。在本文中,将对应的电能管理系统作为基础,对其运行机制做以解析,并提出针对性方案,以此增强电能管理系统的运作效率。
关键词:轨道交通;电能建设;质量管理系统;评估机制。
0概述
尽管各类交通方式穿梭于城市的各个街道,但还是轨道交通较为理想。在低碳环保的时代,它的地位尤为突出,不仅能够显著降低能耗,还拥有更强大的运输能力。这也警醒我们应当注重对轨道交通的建设,作为基础动力,电能是一大因素,相关人员需要对电能进行高质管理,这是轨道交通得以运作的前提。
1研究现状
整车的运行需要从牵引机上获得动力,因此这也是用电比例*大的一个环节。此外,不同的气候要求列车需要对温度加以调整,因此空调系统紧随其次。而后,诸如照明等环节也需要一定电量,但所占比例较少,具体可参照图1。

图1 轨道交通各内部环节的能耗情况
总的来说,电能的质量不可能时长处于高质水平,它受多方面的影响,具体如下:①由于列车用电存在特殊性,加之内部元器件的影响,使得整体电流与电压均出现波动,而二者又是电能质量的因素,所以必将带来电能质量的下降;②列车内部含有丰富的PLC,作为一种工业计算机,当电力系统出现波动后,普通质量的电能将难以适用。
2架构设计
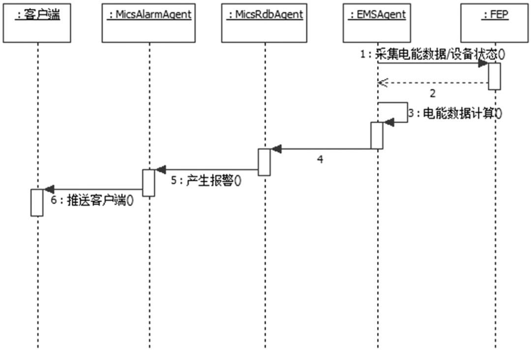
电能监管系统采用C/S架构实现系统功能,EMS电能数据和BAS电能数据通过车站/停车场的FEP进行采集,电能监管系统服务端程序定时轮询FEP采集电能数据;PSCADA子系统的电能数据通过ISCS系统采集记录到本地数据库。各个车站和停车场的电能数据采集后,存储在本地实时数据库,实时同步到中央历史数据库。全线级别的统计、报表生成通过对中央历史数据库中的全线电能数据进行分析统计来实现。电能监管系统的架构如图2所示。

车站的FEP从EMS和BAS子系统中采集电能数据。EmsAgent从FEP获取到能数据后,传送到MicsRdbAgent。MicsRdbAgent对电能数据进行处理,根据业规则生成报警和事件,并且把报警发送到MicsAlarmAgent模块,事件发送到MicsDataAgent模块。MicsAlarmAgent模块负责把报警推送到工作站,把报警数据记录到车站数据库中。MicsDataAgent负责把数据点状态事件推送到工作站,把事件和业务数据记录到车站数据库中。车站ISCS负责采集PSCADA的电能数据,记录到车站数据库,实时同步到中央历史数据库。
3具体应用
在以往的检测模式中,检测部门获取到的信息需要经过一定的时长后,轨道管理部门才能接收到对应的内容,这就意味着信息的传输存在明显的滞后性。当引入信息技术后,全新的管理系统可以将当下获取的数据第一时间传送给轨道部门。此后相关人员能够针对实时性的信息对整个运输系统进行调控,可以创造更稳定的轨道交通运行环境。
3.1电能质量统计与分析
从功能层面探讨,可将管理系统划分为两个层面:①监测。此环节需要依赖于远程终端而进行,对电能的评估可从两方面考虑,一个是电压,另一个则是电流,因此终端便要获取以上两方面的实时信号,为了将其更直观地呈现在用户面前,还能够将其转化,*终形成相应的波形图。显然这是一个多环节相协调的过程,因此设计到的模块自然不少,除了基本的采集模块外,还需配有图形处理、传输等模块。当然,从细节上分析,远程监控并非只是电压与电流进行监测这么简单,它具体涉及到谐波、频率等各个具体内容。②分析。在得到上述信息后,系统能够以此为基准,展开具体的分析。综合衡量各项指标,*终判断出电能的具体情况,而后将所得结果在第一时间传送至用户手中。
具体可参见图3。

图3 电能质量系统运作流程图
数字技术的深度进步,为电能质量分析工作创造了更多的可能。以此技术为基础衍生出的方法多种多样,具体可分为如下三种:
①频域分析法,所涉及到的参量有频率扫描以及混合谐波潮流等内容;②时域分析方法,这是一种*为普遍的方法,它的环节简单,运作效率高,可直接对波形展开分析,为用户呈现直观的结果;③以傅里叶变换为首的变换法。
3.2电能质量评估
从功能角度看,质量管理系统的服务对象是电能,具体涉及到谐波、偏差等各个环节,通过对接入点进行监测,能够在第一时间获得相应信息,并同步传输至用户手中。综合各类电能质量评测案例可知,无外乎两种方法:①对具有针对性地对单项指标展开分析;②对多项指标进行全面分析。

图4 电能质量评估环节
以图4为基础,由上至下对各环节展开分析。在数据采集方面,需要借助远程终端而实现,此时可获取各类所需的指标,诸如谐波、偏差等,这是后续环节的基础,对监测的准确性提出了严苛的要求。接着将进行两方面的分析,若对各项指标逐一分析,便可称之为单向指标评估环节;此外,各项指标*终需要构成整体,因此综合性评估也不必可少,这便是综合评估环节。综合两个维度的评估环节,可以得出更为完善的评估结果,这便是评估结论环节。以所得结论为基础,综合轨道交通系统的实际情况,制定出相应的策略,为运输提供保障。
引入层次分析法,可以高效地对电能质量展开评估。其具体流程为:选定所需测定的各项指标,并逐一加以赋权,在此基础上再引入模糊数学法,*终实现全面评估。同时,在权重的确定上,采用的是区间数逼近法,此时需要引入嫡权理论,它能获得更理想的权重数据,不受人为因素的干扰。在过去,对各项指标的采集过程中,市场伴有间断现象的出现,而引入新方法后,可以获得更理想的连续性,使得评定结果能够更加准确。
3.3智能化数据展示及预警
需要充分肯定的是,电能质量管理系统具备优良的动态性,无论是与电能质量有关的各项参数,还是具体的能耗情况,都可在此系统作用下完好地呈现出来。它的时效性更加理想,同时数据展示更加直观,对于轨道系统工作者而言,无需花费大量的心思,只需根据所呈现的内容便可对具体的电能情况做以深度了解。
系统采集设备状态事件信息产生报警事件,报警信息包含通信故障、设备故障、2进线失压段相、2进线相序错误、过负荷报警、电流不平衡等信息。报警信息依据等级显示不同颜色,不同等级的报警播放不同的报警声。报警产生时报警栏显示设备报警信息,报警关闭时报警栏删除相应报警。报警处理流程如图5。

图5
4安科瑞Acrel-3000WEB电能管理解决方案
4.1概述
用户端消耗着整个电网80%的电能,用户端智能化用电管理对用户可靠、安全、节约用电有十分重要的意义。构建智能用电服务体系,全面推广用户端智能仪表、智能用电管理终端等设备用电管理解决方案,实现电网与用户的双向良性互动。用户端急需解决的研究内容主要包括:先进的表计,智能楼宇、智能电器、增值服务、客户用电管理系统、需求侧管理等课题。
安科瑞Acrel-3000WEB电能管理解决方案通过对用户端用电情况进行细分和统计,以直观的数据和图表向管理人员或决策层展示各分项用电的使用消耗情况,便于找出高耗能点或不合理的耗能习惯,有效节约电能,为用户进一步节能改造或设备升级提供准确的数据支撑。
4.2应用场所
(1)办公建筑(商务办公、大型公共建筑等);
(2)商业建筑(商场、金融机构建筑等);
(3)旅游建筑(宾馆饭店、娱乐场所等);
(4)科教文卫建筑(文化、教育、科研、医疗卫生、体育建筑等);
(5)通信建筑(邮电、通信、广播、电视、数据中心等);
(6)交通运输建筑(机场、车站、码头建筑等)。
4.3系统结构

4.4系统功能
4.4.1实时监测
系统人机界面友好,以配电一次图的形式直观显示配电线路的运行状态,实时监测各回路电压、电流、功率、功率因数、电能等电参数信息,动态监视各配电回路断路器、隔离开关、地刀等合、分状态,以及有关故障、告警等信号。

4.4.2电能统计报表
系统以丰富的报表支撑计量体系的完整性。系统具备定时抄表汇总统计功能,用户可以自由查询自系统正常运行以来任意时间段内各配电节点的用电情况,即该节点进线用电量与各分支回路消耗电量的统计分析报表。该功能使得用电可视透明,并在用电误差偏大时可分析追溯,维护计量体系的正确性。

4.4.3详细电参量查询
在配电一次图中,当鼠标移动到每个回路附近时,鼠标指针变为手形,鼠标单击可查看该回路详细电参量,包括三相电流、三相电压、三相总有功功率、总无功功率、总功率因数、正向有功电能,并可以查看24小时相电流趋势曲线及24小时电压趋势曲线。

4.4.4运行报表
系统具有实时电力参数和历史电力参数的存储和管理功能,所有实时采集的数据、顺序事件记录等均可保存到数据库,在查询界面中能够自定义需要查询的参数、时间或选择查询更新的记录数据等,并通过报表方式显示出来。用户可以根据需要定制运行日报、月报,支持导出Excel格式文件,还可以根据用户要求导出PDF格式文件。

4.4.5变压器运行监视
系统对配电系统总进线、主变压器、重要负荷出线的运行状态进行在线实时监视,用曲线显示电流、变压器运行温度、有功需量、有功功率、视在功率、变压器负荷率等运行趋势,分析变压器负荷率及损耗,方便运行维护人员及时掌握运行水平和用电需求,确保供电安全可靠。

4.4.6实时报警
系统具有实时报警功能,系统能够对配电回路断路器、隔离开关、接地刀分、合动作等遥信变位,保护动作、事故跳闸,以及电压、电流、功率、功率因数越限等事件进行实时监测,并根据事件等级发出告警。系统报警时自动弹出实时报警窗口,并发出声音或语音提醒。

4.4.7历史事件查询
系统能够对遥信变位,保护动作、事故跳闸,以及电压、电流、功率、功率因数越限等事件记录进行存储和管理,方便用户对系统事件和报警进行历史追溯,查询统计、事故分析。

4.4.8电能质量监测
系统可以对整个配电系统范围内的电能质量进行持续性的监测,运行维护人员可以通过谐波分析棒图、报表掌握进线、变压器、重要回路的电压、电流谐波畸变率、谐波含量、电压不平衡度等,及时采取相应的措施,降低谐波损耗,减少因谐波造成的异常和事故(该功能需要选配带谐波监测功能的电力仪表,不需要可删除。

4.4.9遥控操作
系统支持对断路器、隔离开关、接地刀等进行分、合遥控操作。系统具有严格的密码保护和操作权限管理功能,对于每次遥控操作,系统自动生成操作记录,记录内容包含操作人、操作时间、操作类型等。实现该功能需要断路器本身具有电操机构及保护保测控装置具备遥控功能等硬件设备的支持。

4.4.10用户权限管理
系统为保障系统安全稳定运行,设置了用户权限管理功能。通过用户权限管理能够防止未经授权的操作(如配电回路名称修改等)。可以定义不同级别用户的登录名、密码及操作权限,为系统运行、维护、管理提供可靠的安全保障。

4.4.11通讯状态图
系统支持实时监视接入系统的各设备的通讯状态,能够完整的显示整个系统网络结构;可在线诊断设备通讯状态,发生网络异常时能自动在界面上显示故障设备或元件及其故障部位。从而方便运行维护人员实时掌握现场各设备的通讯状态,及时维护出现异常的设备,保证系统的稳定运行。

4.4.12视频监控
视频监控展示了当前实时画面(视频直播),选中某一个变配电站,即可查看该变配电站内视频信息。

4.4.13用户报告
用户报告页面主要用于对选定的变配电站自动汇总一个月的运行数据,对变压器负荷、配电回路用电量、功率因数、报警事件等进行统计分析。

4.4.14APP支持
电力运维手机支持“监控系统”、“设备档案”、“待办事项”、“巡检记录”和“缺陷记录”五大模块,支持一次图、需量、用电量、视频、曲线、温湿度、同比、环比、电能质量、各种事件报警查询,设备档案查询、待办事件处理、巡检记录查询等。

系统硬件配置清单




5小结
某煤矿采用了电能管理系统的应用使电能管理部门通过网络监控电能使用情况及用能单位的能耗数据提高了企业电能管理的及时性、准确性及电能利用效率科学地提高了峰谷比值。目前某矿用电峰谷比由应用电能管理系统前的1:1:1提高到1:1:5,平均每月节约电费50多万元。
本文地址: https://www.xsyiq.com/50431.html
网站内容如侵犯了您的权益,请联系我们删除。